
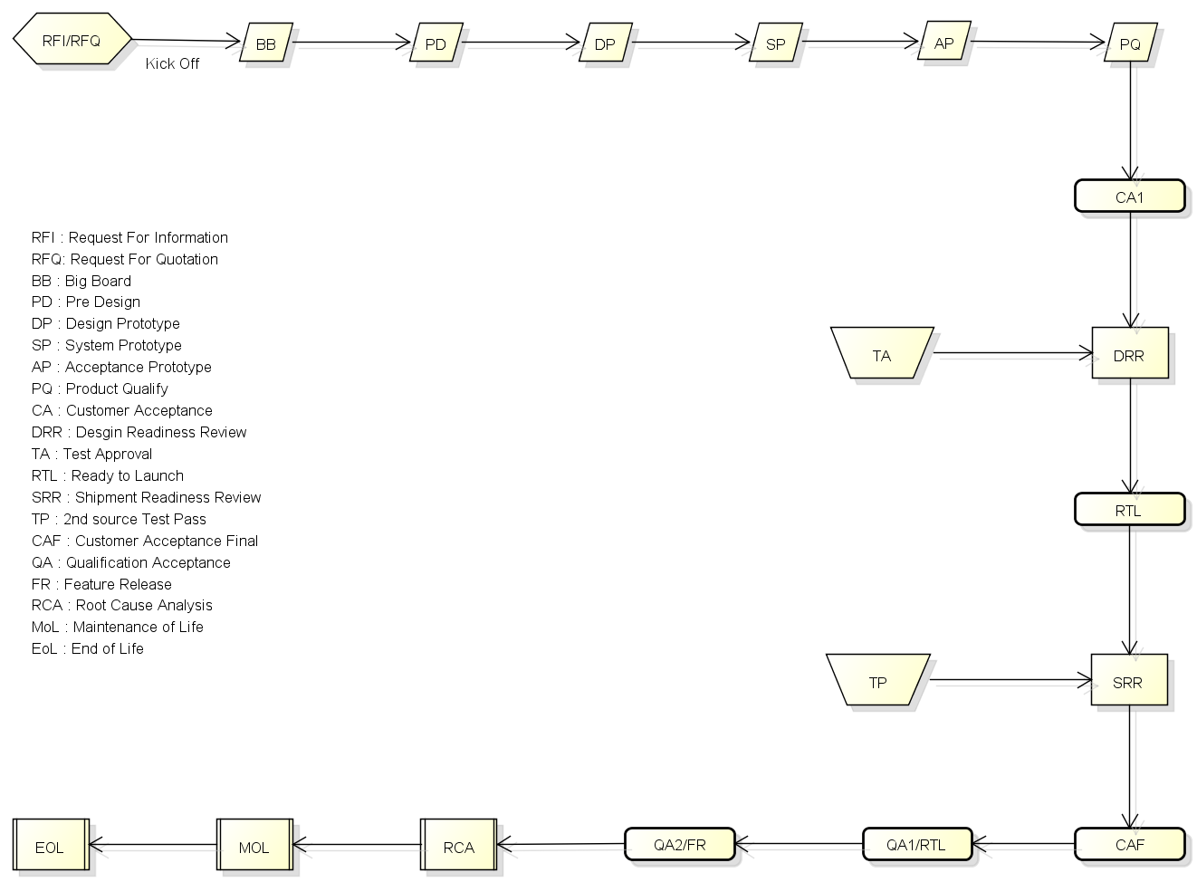
RCA : Root Cause Analysis
RCA report的撰寫規則如下,細節請見附件的描述。

Symptom: You can watch or feel directly without any analysis
Real Fault: Which part (SW&HW) with what problem cause the symptom
Root Cause: Who (User, Supplier, Production, Design SW/HW) and how did this real fault
Actions: Based on the root cause, take corrective active or add test case to avoid leakage.
"Real Fault" is not "Root Cause", please don't mix them.
"Real Fault" describes the phone, "where" and "what"
"Root Cause" describes the people, "who" and "how"